题目:
1
2
3
4
5
6
7
8
9
10
11
12
13
| 23.Merge k Sorted Lists
Merge k sorted linked lists and return it as one sorted list. Analyze and describe its complexity.
Example:
Input:
[
1->4->5,
1->3->4,
2->6
]
Output: 1->1->2->3->4->4->5->6
|
分析:
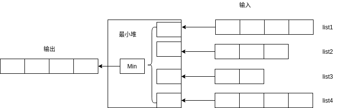
首先呢,输入是一个由 多个有序的整数数列组成,输出是 这些数列排完序后组成的另一个序列。题目的目的就是要考虑多路输入排序的问题。
- 可以用一个最小堆,将每个数列的首元素都输入堆中。
- 然后将堆中的最小元素输入结果队列中。
- 这时堆中的元素会减少一个,用之前的最小元素的下一个元素补充,如果下一个元素不存在了,则不用补充。
- 依次循环上面的过程,知道所有元素都进入新的队列中。

实现:
1
2
3
4
5
6
7
8
9
10
11
12
13
14
15
16
17
18
19
20
21
22
23
24
25
26
27
28
29
30
31
32
33
34
35
36
37
38
39
40
41
42
43
44
| struct ListNode {
int val;
ListNode *next;
ListNode(int x) : val(x), next(nullptr) {}
};
static bool Comper(ListNode *node1, ListNode *node2) {
return node1->val > node2->val;
}
ListNode *mergeKLists(vector<ListNode *> &lists) {
// 初始化堆
std::vector<ListNode *> node_heap;
node_heap.reserve(lists.size());
for (auto node: lists) {
if (node) node_heap.push_back(node);
}
if (node_heap.empty())
return nullptr;
std::make_heap(node_heap.begin(), node_heap.end(), Comper);
// 循环读取最小值,并补充元素
ListNode *result = new ListNode(0);
ListNode *head = result;
while (!node_heap.empty()) {
// 获取最小值,并从堆中剔除它
std::pop_heap(node_heap.begin(), node_heap.end(), Comper);
ListNode *min_node = node_heap.back();
node_heap.pop_back();
// 存储最小值
result->next = min_node;
result = result->next;
// 将最小元素的下一个元素入堆
if (min_node->next) node_heap.push_back(min_node->next);
std::push_heap(node_heap.begin(), node_heap.end(), Comper);
}
return head->next;
}
|
Author
Alfons
LastMod
2018-12-09
License
Creative Commons BY-NC-ND 3.0